Skip to main content
Go to the home page of the European Commission (opens in new window)
English English
CORDIS - EU research results
CORDIS

Sewage Sludge to Oil Process

Periodic Reporting for period 2 - SSOP (Sewage Sludge to Oil Process)

Reporting period: 2019-01-01 to 2019-10-31

Sludge is the thick, malodorous slurry left behind in a sewage treatment plant after human and industrial chemical wastes have been bio-chemically treated and the water discharged. With a booming global population (reaching over 7 billion in 20141) and with over 2.1 billion people living in cities by 20302, the volume of municipal sludge being produced worldwide is increasing exponentially: If all the sewage water from the world’s human population were collected and treated, in one year there would be enough dry sludge to cover an area equivalent to Singapore with a 10 mm thick layer.
Therefore, there is a clear need for solutions to treat this increasing amount of sludge. The European Directive 91/27/EEC obliges agglomerations of > 2,000 population equivalents4 to treat its wastewater and has improved the general quality and management of water across the member states. Nevertheless, it has also created challenges for the cost-effective management and disposal of the increasing sewage sludge, as traditional methods for sludge management, i.e. sea disposal, landfill, incineration and agriculture recycling, are running obsolete in the current legal framework, e.g. EU legislation banned sea disposal of sewage sludge in 1998; sludge deposits in landfills (accounting for 35% to 45% of the overall sludge volume) have been drastically restricted and will be phased out in the near future5; Incineration (the main sludge disposal strategy in Western European countries6) is highly contaminant as hazardous substances like dioxins, furans and heavy metals are released to the environment, and costly (due to the treatment of flue gases and ashes); and society is becoming increasingly concerned over the agricultural use of sludge as fertilizer for crops as it contains heavy metals, pathogens and other toxic substances that are transferred through the trophic chain

• Why is it important for society?
Valorisation of wastes is becoming a necessity for sewage WWTPs (i.e. those treating municipal sludge), backed up by the 2008/98/EC Waste Framework directive, and the transformation of waste/biomass into valuable materials and energy is emerging as a strong need. Valorisation of the sludge would transform the disposal costs, which currently are 30%-50% of sewage WWTPs operation costs into a source of income.
• What are the overall objectives?
SSOP is a profitable green technology that transforms 95% of the solids in sewage sludge to fuel (oil + gas + char) and reduces the disposed sludge volume down to 5%. In this way SSOP minimizes the environmental impact and disposal costs of sludge and valorises this residue transforming it into a fully renewable source of energy (bio-crude).
The SSOP plant feasibility study following the request for grant as part of the Horizon 2020, examined the process of 80 kg/hr of dry sludge. The main goal of this plant aimed to convert via chemical and physical process, dry sludge into 2 different types of oil, light and heavy oils with different characteristics and applications.
During the first period, the consortium has been focused on:
1. To predict the behaviour of thermochemical reactor and optimize the design in terms of efficiency and time. This task was carried out in order to provide the optimum large-scale reactor design and configuration as well as refine the conditions to increase the final oil production through the most efficient process.

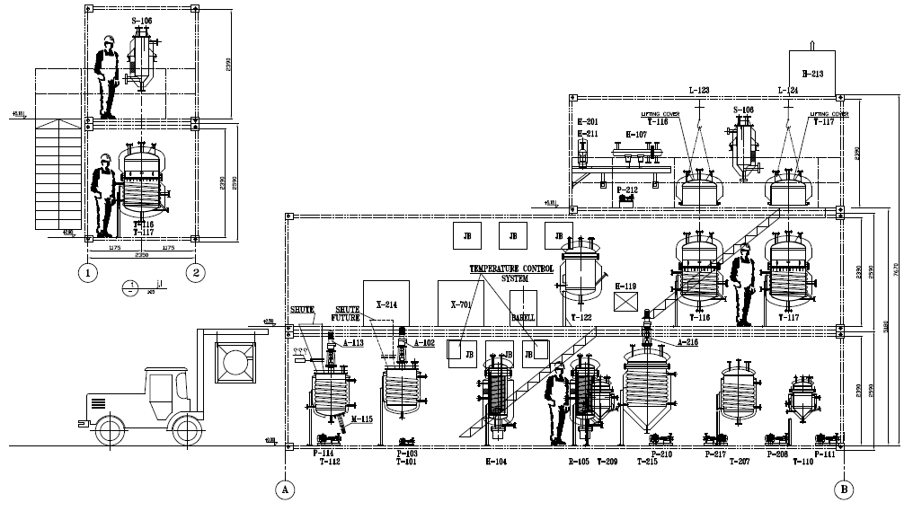
2. The Second stage of the project involved the design of the facility. This task included the development of the piping and instrumentation diagram (P&ID, definition of the process automatization and control signals, auxiliary electric and pneumatic installation, definition of valve and fittings information. type, pressure and temperature of operation), select the equipment and prepare the equipment spec sheets. The design included 2 units of preparation and preheating tanks which will be responsible for preparing accurate mixture of dry sludge and the required amount of oil following the chemical guidelines of the conceptual design. By heating the mixture to 80 and then to 350-400 C°, the flow will be ready for the next stage of heat extraction in the thermochemical reactor. This stage included the exposure of flow to 350- 400 C°, during 15-30 minutes in the spiral rectors, according to the simulation made in the first stage of the process.
The reaction in the thermochemical reactor was designed to yield gas, which will be condensed to light oil and the residual slurry will flow to the steam stripping process for the medium and heavy oil production and the use of 800 kg/hr steam at 450 C°.

3. In parallel to the facility design, Stela has begun designing the sludge drier with capacity of 80Kg/h of sludge containing 20% solids up to 90% total solids.
SSOP combines a thermal extraction method working at low temperatures (up to 350ºC) for transforming the organic matter in the sludge into oil with a steam stripping process for separation. In this way our process enables obtaining high oil yield (51% of organic matter is transformed) without the need for energy intensive methods using high temperatures and pressures which give other processing methods high overhead costs. Moreover, our steam stripping process enables an efficient separation ensuring the total absence of solids in the liquid fuel providing a higher yielding and purer bio oil.
Hence SSOP yields a liquid fuel which is storable, transportable and suitable for boilers that can be used to power the SSOP process or sold to the rapidly expanding bio-fuel market.
Independent testing undertaken on our final bio-crude liquid fuel has shown that both the liquid and gaseous headspace components are of a good quality and allow usage in energy production facilities. In this way our SSOP process would allow sewage WWTPs not only to power themselves (currently possible) but ensure that they become profitable enterprises which turn problematic sewage effluents into a renewable and sustainable source of energy. Our SSOP solution is cheaper than traditional disposal methods by at least one fifth up to a maximum of one tenth, which includes installation and operation costs, while transportation cost are none existent for SSOP.
As stated above, the SSOP project examines different topics:
1. Continues operation in large scale facility basing on a batch laboratory experiment.
2. Steam stripping process as part of oil extraction from the liquidated sludge.
3. Light/ medium and heavy oil production in the SSOP plant
4. Providing all energy requirements for internal combustion based on oil/gas.
SSOP facility
My booklet 0 0